最近遇到很多讀者問西門子200smart PLC的運動控制如何做暫停功能?
本次小編將通過相對定位和絕對定位的兩種方法講解,由于相對定位會有累計誤差。時間越長誤差會越大,實際應用中相對定位暫停功能不實用,可以了解學習,實際應用中用絕對定位會更多,絕對定位會有誤差,但是較小。
本次測試用到:
1.西門子200SMART ST20的PLC
2.雷賽步進電機和絲桿平臺,如圖1所示。
圖1
注意:只有標準型晶體管輸出的CPU才支持運動控制
1. 主程序
調用軸初始化指令和調用絕對定位、相對定位的子程序
圖2
2. 相對定位
相對定位的需要記錄運行前的位置,暫停后把當前位置和運行前的位置進行運算,繼續運行時把剩余距離賦值到GOTO指令中的設定位置,具體程序如圖3—圖7所示,程序有注釋講解,這里不做過多的介紹,有問題可以在評論留言。
圖3
圖4
圖5
圖6
圖7
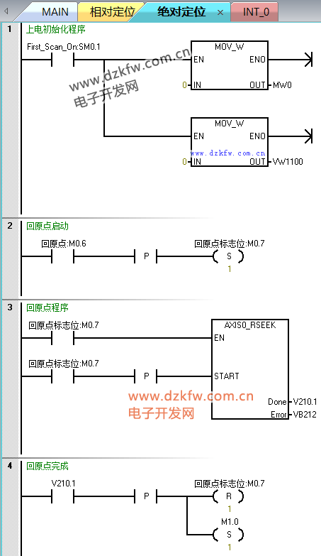
3. 絕對定位
絕對定位的位置是唯一的,暫停后繼續執行GOTO指令即可,不需要和相對定位那樣記錄位置,并且絕對定位誤差較小,更適合應用于往復運動的定位控制,不容易產生太大的誤差,具體程序如圖8—圖12所示,程序有注釋講解,這里不做過多的介紹,有問題可以在評論留言。
圖8
圖9
圖10
圖11
圖12
以上就是整個西門子S7-200smart運動控制的暫停功能的方法,程序中沒有做停止,需要停止的功能可以自己動手添加這個功能,文章內容如有錯誤請聯系我們。
注意:此程序僅供學習參考用,應用于實際應用需要修改并測試。
附件:
200smart編程軟件:
STEP 7-Micro/WIN SMART v2.5或者以上版本




返回頂部
刷新頁面
下到頁底